【原创教程】欧姆龙PLC通过电子凸轮控制轴运动(进阶版)

admin 2025-10-22 阅读:4 评论:0
1 绪论 1.1 本文的目的 欧姆龙NJ系列PLC 可在Sysmac Studio软件通过编制电子凸轮实现3个轴的精准同步控制。本文详细叙述了在Sysmac Studio软件通过设置电子凸轮参数实现3轴同步控制。 1.2 准备工作 1....

1 绪论

1.1 本文的目的

欧姆龙NJ系列PLC 可在Sysmac Studio软件通过编制电子凸轮实现3个轴的精准同步控制。本文详细叙述了在Sysmac Studio软件通过设置电子凸轮参数实现3轴同步控制。

欧姆龙NJ系列PLC电子凸轮Sysmac Studio三轴同步控制_欧姆龙plc继电器_欧姆龙Sysmac Studio电子凸轮参数设置三轴同步

1.2 准备工作

1.2.1 硬件

PLC:NJ301-1200

驱动器和电机:R88D-KN50F-ECT

1.2.2 软件

编程软件:Sysmac Studio

1.3 硬件接线

1.3.1 通信接线

R88D-KN50F-ECT 伺服驱动和PLC之间通EtherCAT 网络进行通讯。可用网线直接把PLC和伺服连接起来。驱动器和电机之间有动力线和编码器线要连接。

欧姆龙plc继电器_欧姆龙NJ系列PLC电子凸轮Sysmac Studio三轴同步控制_欧姆龙Sysmac Studio电子凸轮参数设置三轴同步

2 软件操作

2.1 EtherCAT 网络配置

打开Sysmac Studio,新建NJ 工程 。 在EtherCAT 网络配置里添加3台R88D-KN50F-ECT 伺服,节点号分别为1 、2、3。

欧姆龙NJ系列PLC电子凸轮Sysmac Studio三轴同步控制_欧姆龙plc继电器_欧姆龙Sysmac Studio电子凸轮参数设置三轴同步

2.2 从轴设置

在轴设置里添加3个轴变量,重命名为M1、M2、M3。轴类型设置为伺服轴,输出设备分别选择三台 R88D-KN50F-ECT 伺服,其他轴参数使用默认设置。

欧姆龙Sysmac Studio电子凸轮参数设置三轴同步_欧姆龙plc继电器_欧姆龙NJ系列PLC电子凸轮Sysmac Studio三轴同步控制

2.3 主轴设置

主轴类型设置为虚拟伺服轴。为了模拟凸轮的旋转角度动作,方便凸轮表数据追踪观察,将主轴 的计数模式设为循环模式,上限设置为360, 下限设为0。

欧姆龙NJ系列PLC电子凸轮Sysmac Studio三轴同步控制_欧姆龙Sysmac Studio电子凸轮参数设置三轴同步_欧姆龙plc继电器

2.4 添加新的凸轮表

右键 Cam 数据设置-添加-CamProfile,来添加新的凸轮表,默认名称 CamProfile0,添加3个凸轮表,重命名为“m1tl”、“m2tl”、“m3tl1”。

欧姆龙NJ系列PLC电子凸轮Sysmac Studio三轴同步控制_欧姆龙Sysmac Studio电子凸轮参数设置三轴同步_欧姆龙plc继电器

2.5 设置凸轮表

设置凸轮表,可通过如下表格,也可通过在程序里对参数的赋值来完成曲线的设置。

欧姆龙plc继电器_欧姆龙NJ系列PLC电子凸轮Sysmac Studio三轴同步控制_欧姆龙Sysmac Studio电子凸轮参数设置三轴同步

3 PLC编程

3.1 编程

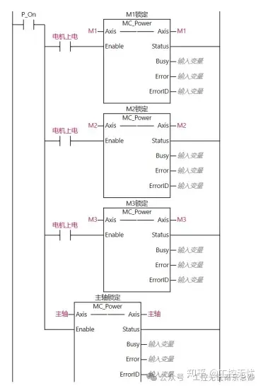
3.1.1 轴使能、原点程序

欧姆龙Sysmac Studio电子凸轮参数设置三轴同步_欧姆龙NJ系列PLC电子凸轮Sysmac Studio三轴同步控制_欧姆龙plc继电器

3.1.2 主轴点动、与绝对运动程序

欧姆龙NJ系列PLC电子凸轮Sysmac Studio三轴同步控制_欧姆龙plc继电器_欧姆龙Sysmac Studio电子凸轮参数设置三轴同步

欧姆龙Sysmac Studio电子凸轮参数设置三轴同步_欧姆龙plc继电器_欧姆龙NJ系列PLC电子凸轮Sysmac Studio三轴同步控制

3.1.3 电子凸轮耦合与电子凸轮解耦合程序

电子凸轮耦合时,要定义以下参数:主轴master、从轴slave、凸轮表camtable、上升沿启动execute、重复模式periodic(初始值为FALSE/0不重复whatsapp web,此处改为TRUE/1)。

欧姆龙Sysmac Studio电子凸轮参数设置三轴同步_欧姆龙NJ系列PLC电子凸轮Sysmac Studio三轴同步控制_欧姆龙plc继电器

欧姆龙NJ系列PLC电子凸轮Sysmac Studio三轴同步控制_欧姆龙Sysmac Studio电子凸轮参数设置三轴同步_欧姆龙plc继电器

以下图表所示为输入变量的含义和取值。

欧姆龙NJ系列PLC电子凸轮Sysmac Studio三轴同步控制_欧姆龙Sysmac Studio电子凸轮参数设置三轴同步_欧姆龙plc继电器

欧姆龙plc继电器_欧姆龙NJ系列PLC电子凸轮Sysmac Studio三轴同步控制_欧姆龙Sysmac Studio电子凸轮参数设置三轴同步

3.2 曲线图绘制

3.2.1 通过从轴.Distance和从轴.Phase来设置曲线,无法直观的看出曲线,可通过编程,在威纶通触摸屏上显示出曲线。

欧姆龙plc继电器_欧姆龙NJ系列PLC电子凸轮Sysmac Studio三轴同步控制_欧姆龙Sysmac Studio电子凸轮参数设置三轴同步

在威纶通里运用“群组显示曲线”,D9000为控制地址,当设数值为1时:绘制折线图,当设数值为2时:清除折线图,当设数值为3时:先清除折线图,再绘制折线图。D9001为数据个数地址whatsapp网页版,设置通道欲显示数据群组的数量telegram中文版,最多可达1024个点。D10000为数据保存起始地址。触摸屏在线模拟后,显示曲线图如下:

欧姆龙NJ系列PLC电子凸轮Sysmac Studio三轴同步控制_欧姆龙Sysmac Studio电子凸轮参数设置三轴同步_欧姆龙plc继电器

版权声明

本文仅代表作者观点,不代表百度立场。
本文系作者授权百度百家发表,未经许可,不得转载。

分享:

扫一扫在手机阅读、分享本文

3907文章数 0评论数
热门文章
  • 详细指南:WhatsApp国内使用方法全攻略-下载安装、注册登录及功能使用攻略

    详细指南:WhatsApp国内使用方法全攻略-下载安装、注册登录及功能使用攻略
    一、下载与安装WhatsApp WhatsApp是一款全球使用范围极广的即时通讯软件,不仅可以实现文本聊天,还能进行语音、视频通话WhatsApp中文版,发送文件等功能。由于众所周知的原因,国内用户想要下载和安装WhatsApp可能会遇到一些困难。不过,只要按照以下步骤操作,就能顺利完成WhatsApp的下载和安装。 首先,我们需要解决的是下载问题。由于WhatsApp在国内的应用商店无法直接下载,所以我们需要寻找其他的下载途径。Android用户可以选择到各大安卓市场搜索下...
  • 苹果IOS5.1.1机完美越狱

    苹果IOS5.1.1机完美越狱
    越狱工具下载:(需手动复制: http://bbs./read-htm-tid-4804612.html ) 详细的越狱教程: Absinthe 2.0.4的越狱方法与Absinthe 1.0的越狱方法完全一样,非常简单的“傻瓜一键式”。不过这里绿毒有说明,最好重新刷固件。支持越狱设备IOS5.1.1的固件下载地址请点击本站的IOS固件下载,看下图: 下载完固件之后,把设备连接iTunes,开始刷固件。你也可以选择不刷,但是在越狱的过程之中,新的系统在越狱时会比较的顺利,...
  • 电脑微信的聊天照片文件在哪里微信图片保存电脑哪个文件夹

    电脑微信的聊天照片文件在哪里微信图片保存电脑哪个文件夹
    1. 怎么找到微信聊天图片在哪个文件夹里 图片保存路径:/storage/emulated/tencent/MicroMsg/WeiXin/文件夹,这个是完整路径。而在文件夹中只需要找到/tencent/MicroMsg/WeiXinWhatsApp中文版,就可以了,前面两个文件夹是系统根目录。以下是保存及查找图片的方法步骤介绍。 第一步、找到桌面的微信APP,直接点击打开这个微信的APP。 2. 电脑微信图片保存在哪个文件夹 个人微信文件夹。 电脑版微信聊天的图片,都保存到...
  • Windows 11版WhatsApp将从UWP/Native切换回WebView2打包模式

    Windows 11版WhatsApp将从UWP/Native切换回WebView2打包模式
    Meta(最近更名为 Meta AI)悄然宣布,WhatsApp 将在 Windows 11 上放弃 UWP(WinUI)WhatsApp中文版,退回采用基于 Chromium 的容器。这意味着 WhatsApp 又回到了几年前的样子。由于 web.whatsapp.com 一直领先于 Windows 应用开发,它确实拥有一些新功能,但速度更慢,占用更多内存。 如果独立开发者因为无力维护所有平台的代码库而选择 Web 应用程序,那是一回事,但当像 Meta 这样价值万亿美元...
  • 小米下載WhatsApp的完整指南:安装与使用注意事项

    小米下載WhatsApp的完整指南:安装与使用注意事项
    综上所述,确保您的小米手机具备以上条件,将有助于您顺利下载和安装WhatsApp,享受便捷的通讯服务。在满足这些条件后,您就可以按照后续步骤进行WhatsApp的下载和安装。 2. 下载和安装WhatsApp的具体步骤 在小米手机上下载和安装WhatsApp的具体步骤相对简单,但需注意一些特殊情况。首先,确保你的手机系统已更新到最新版本,以保证最佳的兼容性。由于安卓手机商店内无法直接找到WhatsApp,你可以通过APKPure等第三方应用商店进行下载。打开APKPure应用...